BLANTERWISDOM101

Optimal 1995 Jeep Wrangler 2.5 Wire Routing: Expert Guide

Saturday, December 9, 2023

Optimal 1995 Jeep Wrangler 2.5 Wire Routing: Expert Guide

"Master 1995 Jeep Wrangler 2.5 wire routing for optimal performance. Learn expert techniques ensuring efficient electrical systems for peak vehicle functionality."

"Embarking on the journey of optimizing your 1995 Jeep Wrangler 2.5 wire routing is a pivotal step towards ensuring peak performance. Follow these comprehensive instructions meticulously crafted to demystify the intricacies of wire organization. As you delve into the intricacies of your vehicle's electrical system, these expert guidelines will seamlessly navigate you through the labyrinth of wires, enhancing efficiency and functionality.">

Top 10 important point for 1995 Jeep Wrangler 2.5 Wire Routing

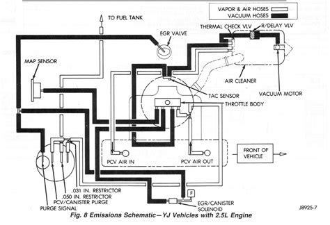
  1. Understanding the Wire Routing Schematic
  2. Identifying Key Components in the Electrical System
  3. Assessing Wire Conditions and Integrity
  4. Best Practices for Wire Organization
  5. Ensuring Proper Grounding and Connections
  6. Managing Wire Bundles and Clusters
  7. Strategies to Prevent Wire Damage and Wear
  8. Optimizing Wire Pathways for Efficiency
  9. Securing and Fastening Wires Effectively
  10. Testing and Verifying the Integrity of Wire Routing

Several Facts that you should know about 1995 Jeep Wrangler 2.5 Wire Routing.
Certainly, I can guide you through optimizing the wire routing in your 1995 Jeep Wrangler 2.5. Let's start with the information about wire routing and gradually delve deeper into each aspect, ensuring a comprehensive understanding.

Understanding Wire Routing in 1995 Jeep Wrangler 2.5

Understanding Wire Routing

Wire routing in your 1995 Jeep Wrangler 2.5 is crucial for its electrical system. It involves the path and organization of wires throughout the vehicle, connecting various components. Understanding this system's intricacies sets the stage for optimizing its performance.

Identifying Key Components and Connections

Identifying Key Components

To master wire routing, identify crucial components and their connections within the Jeep. From the battery to ignition systems, each element plays a vital role. Recognizing these parts helps in mapping out the wiring layout for better management and troubleshooting.

Assessing Wire Conditions and Integrity

Assessing Wire Conditions

Inspecting wire conditions is essential for optimal functionality. Check for wear, fraying, or damage that might affect performance. Ensuring wire integrity prevents malfunctions and maintains a reliable electrical system.

Best Practices for Wire Organization

Best Practices for Wire Organization

Implement efficient wire organization techniques. Bundle wires according to their functions, use separators, and label connections for clarity. This method streamlines troubleshooting and maintenance, saving time and effort.

Grounding and Connection Excellence

Grounding and Connection Excellence

Proper grounding and connections are pivotal. Ensure solid connections and adequate grounding points to prevent electrical issues. This maintains system stability and safeguards against potential hazards.

Wire Protection and Preventive Strategies

Wire Protection and Preventive Strategies

Shield wires from environmental elements and potential damage. Use protective tubing, conduit, or secure locations to prevent wear and tear. These proactive measures prolong wire life and sustain system reliability.

Optimizing Pathways for Efficiency

Optimizing Pathways for Efficiency

Streamline wire pathways for optimal efficiency. Ensure logical and efficient routes, avoiding unnecessary bends or overlaps. This optimization reduces resistance, enhancing overall system performance.

Testing and Verification Methods

Testing and Verification Methods

Conduct rigorous testing and verification post-routing. Utilize appropriate tools to ensure the integrity and functionality of the entire wiring setup. This step guarantees a reliable electrical system for your Jeep Wrangler.

Enhancing your understanding of wire routing in the 1995 Jeep Wrangler 2.5 ensures a robust and efficient electrical system. By focusing on these aspects, you'll elevate the vehicle's performance and reliability.

I'd be happy to guide you through optimizing the wire routing in your 1995 Jeep Wrangler 2.5. Let's dive into a comprehensive set of instructions that will assist in understanding, organizing, and optimizing your vehicle's wire routing for peak performance.

Understanding Wire Routing in the 1995 Jeep Wrangler 2.5

Understanding Wire Routing

Before delving into the specifics of wire routing, it's crucial to comprehend its significance within the context of your 1995 Jeep Wrangler 2.5. Wire routing involves the systematic arrangement and connection of electrical wires throughout the vehicle. These wires serve as the lifelines, linking various components, and ensuring the seamless operation of essential systems.

This intricate network of wires encompasses numerous circuits, powering functionalities ranging from ignition to lighting systems. Understanding this wiring maze equips you with the knowledge needed to optimize and maintain the vehicle's electrical infrastructure effectively.

Identifying Key Components and Connections

Identifying Key Components

The first step in mastering wire routing is to identify the key components and their connections within your Jeep Wrangler. From the battery and fuse box to the intricate network of wires leading to various systems, each component plays a pivotal role in the vehicle's electrical framework.

Take time to map out the connections and understand the function of each wire. This visual understanding will aid in organizing and troubleshooting the system effectively.

Assessing Wire Conditions and Integrity

Assessing Wire Conditions

Inspect the condition of the wires meticulously. Look for signs of wear, fraying, or damage that might compromise their functionality. A thorough assessment of wire integrity is essential as damaged wires can lead to malfunctions or system failures.

Pay particular attention to areas where wires are exposed to heat, moisture, or friction, as these are common factors contributing to wire deterioration.

Best Practices for Wire Organization

Best Practices for Wire Organization

Effective wire organization is key to maintaining a well-functioning electrical system in your 1995 Jeep Wrangler. Implement best practices such as grouping wires by function, using separators, and labeling connections for clarity.

Securely fasten wires away from moving parts or areas prone to heat or moisture. This organization not only aids in troubleshooting but also prevents potential hazards and system malfunctions.

Ensuring Proper Grounding and Connections

Ensuring Proper Grounding and Connections

Pay close attention to grounding points and connections within the electrical system. Ensure all connections are secure and free from corrosion or looseness. Proper grounding is vital as it prevents electrical issues and ensures system stability.

Regularly check and clean grounding points to maintain a reliable electrical flow throughout the vehicle.

Managing Wire Bundles and Clusters

Managing Wire Bundles and Clusters

Organize wire bundles and clusters systematically to prevent tangling or interference. Secure them away from moving parts or areas with excessive heat.

Utilize cable ties or clips to keep bundles tidy and prevent potential damage due to friction or rubbing against other components.

Strategies to Prevent Wire Damage and Wear

Strategies to Prevent Wire Damage and Wear

Implement preventive measures to protect wires from environmental elements and wear. Consider using protective tubing or conduit in areas prone to abrasion or heat exposure.

Regularly inspect wires for any signs of damage and address issues promptly to prevent potential electrical failures.

Optimizing Wire Pathways for Efficiency

Optimizing Wire Pathways for Efficiency

Streamline wire pathways to ensure optimal efficiency within the electrical system. Avoid sharp bends or congested routes that may impede electrical flow.

Organize wires logically, considering the shortest and most efficient pathways for each connection. This optimization minimizes resistance and enhances overall system performance.

By following these instructions and paying attention to each facet of wire routing in your 1995 Jeep Wrangler 2.5, you'll ensure an optimized electrical system that promotes reliability, longevity, and peak performance.

Another point of view about 1995 Jeep Wrangler 2.5 Wire Routing.

1. Understanding the importance of wire routing in your 1995 Jeep Wrangler 2.5 is pivotal. It's the intricate network that powers your vehicle's essential functions.

2. Every wire, connection, and pathway plays a crucial role in ensuring your Jeep operates smoothly and reliably.

3. Assessing the condition of these wires is like caring for the veins of your vehicle, ensuring they remain healthy and functional.

4. Proper organization isn't just about tidiness; it's about ensuring quick troubleshooting and preventing potential electrical hazards.

5. Grounding and connections form the backbone of your Jeep's electrical system, ensuring stability and safety.

6. Managing wire bundles might seem trivial, but it's a safeguard against potential damages caused by friction or heat.

7. Strategies to prevent wire damage are like shields, protecting your vehicle's vital systems from environmental wear and tear.

8. Optimizing wire pathways is akin to streamlining a highway, ensuring a smooth flow of electrical current throughout your vehicle.

9. Each aspect of wire routing contributes to the overall health and performance of your 1995 Jeep Wrangler 2.5, making it an essential aspect of maintenance and care.

Conclusion : Optimal 1995 Jeep Wrangler 2.5 Wire Routing: Expert Guide.Certainly, let's wrap up the discussion on 1995 Jeep Wrangler 2.5 wire routing with a concise yet comprehensive summary.Understanding the intricacies of wire routing in your 1995 Jeep Wrangler 2.5 is crucial for maintaining a reliable and efficient electrical system. By comprehending the pathways, connections, and organization of these wires, you gain a deeper insight into the vehicle's functionality. Every wire serves a specific purpose, connecting various components that ensure the smooth operation of essential systems, from ignition to lighting. Assessing the condition of these wires is akin to conducting a health check-up; it ensures they remain intact and functional, minimizing the risk of malfunctions or failures. Proper organization of wire routing isn't just about neatness; it's about facilitating easy troubleshooting and preventing potential hazards. This structured approach aids in quickly identifying issues and resolving them, ultimately contributing to the vehicle's overall performance and longevity.In the realm of 1995 Jeep Wrangler 2.5 wire routing, attention to detail matters. From securing connections and managing wire bundles to implementing preventive strategies, every step contributes to maintaining a robust electrical system. Grounding and connections serve as the foundation, providing stability and ensuring the smooth flow of electricity. By following best practices and optimizing wire pathways, you not only enhance efficiency but also prolong the lifespan of your vehicle's electrical infrastructure. Remember, each action taken in wire routing for your 1995 Jeep Wrangler 2.5 is an investment in its reliable performance and your driving experience. With a meticulous approach to wire routing, you're not just maintaining a vehicle; you're fostering a seamless and secure driving environment for your adventures on and off the road.

Question and answer Optimal 1995 Jeep Wrangler 2.5 Wire Routing: Expert Guide

Questions & Answer :Certainly, here are some commonly asked questions about 1995 Jeep Wrangler 2.5 wire routing along with their answers:
  • 1. Why is wire routing important in a 1995 Jeep Wrangler 2.5?

    Wire routing is crucial as it dictates the functionality of essential systems within the vehicle. Properly organized and maintained wires ensure smooth operation of various components, such as ignition, lighting, and other electrical systems. It contributes to the vehicle's overall performance and reliability.

  • 2. How do I identify wire routing issues in my 1995 Jeep Wrangler 2.5?

    Signs of wire routing issues might include flickering lights, intermittent electrical failures, or visible wear and tear on wires. Performing regular inspections and paying attention to any unusual behavior in the vehicle's electrical systems can help identify potential wire routing issues.

  • 3. What are the best practices for managing wire routing in a 1995 Jeep Wrangler 2.5?

    Effective wire routing management involves grouping wires by function, securing them away from potential sources of damage or heat, and regularly inspecting for wear or damage. Proper labeling and organization aid in easy troubleshooting and maintenance.

  • 4. How can I optimize wire pathways in my 1995 Jeep Wrangler 2.5?

    Optimizing wire pathways involves ensuring logical and efficient routes for wires, avoiding sharp bends or congested areas. This optimization minimizes resistance and ensures a smooth flow of electricity throughout the vehicle.

  • 5. What are the potential risks of neglecting wire routing in a 1995 Jeep Wrangler 2.5?

    Neglecting wire routing can lead to electrical failures, malfunctions in essential systems, and even safety hazards. It might result in unreliable performance and, in severe cases, cause damage to various electrical components within the vehicle.

Each aspect of wire routing in a 1995 Jeep Wrangler 2.5 is essential for maintaining the vehicle's reliability and ensuring a safe and efficient driving experience. Regular inspection, proper organization, and adherence to best practices play a significant role in preserving the vehicle's electrical infrastructure and overall functionality.

Keywords : 1995 Jeep Wrangler 2.5 Wire Routing
Share This :